ZMAN-16D 气动低温双座调节阀是单座、双座的变形产品。它与常温不同之处在于采用长颈型上阀盖,使填料处于常温下工作。适用于-60~-250℃低温壮态下的介质(如液氧、液氮等)的调节。为确保调节精度,必须配用定位器。
气动低温由气动薄膜执行机构和耐低温的单、双座阀两部分组成。由调节器来的信号压力输入气动薄膜执行机构的气室,产生推力,通过连接杆件带动阀芯,阀芯位置的变化使阀的流通截面积变化,实现对介质流量的调节。
公称通径 DN | 单座 | 20 | 25 | 32 | 40 | 50 | 65 | 80 | 100 | 125 | 150 | 200 |
| 双座 | | 25 | 32 | 40 | 50 | 65 | 80 | 100 | 125 | 150 | 200 |
额定流量 系数Kv | 单座 | 0.08 | 0.12 | 0.20 | 0.32 | 0.50 | 0.80 | 1.2 | 2.0 | 3.2 | 5.0 | 8 | 12 | 20 | 32 | 50 | 80 | 120 | 200 | 280 | 450 |
| 双座 | | 10 | 6 | 25 | 40 | 63 | 100 | 160 | 250 | 400 | 630 |
| 流量特性 | 直线 | 直线;等百分比 |
| 配用执行机构型号 | | | ZMA-2 | ZMA-3 | ZMA-4 | ZMA-5 |
| 行程 | 10 | 10 | 16 | 25 | 40 | 60 |
| 作用方式 | 气关式(B),气开式(K) |
| 弹簧压力范围KPa | 标准信号:20~100;其它信号;40~200;20~60;60~100 |
1、应垂直安装于水平管道上,在特殊情况下需要水平或倾斜安装时,一般应加支撑。装于保温箱壁的园板与保温箱壁应平行。
2、应安装在靠近地面或楼板的地方,以便在于维护检修,对装有定位器或手轮机构者,更应保证观察,调整和操作和方便。
3、一般都设置旁通管路,以便在自控系统发生故障或维修时切换到手动操作,不致于停止生产。
4、装有手轮机构时,也可省略旁通管路时行手动操作,还可用于限制的开度。当停止使用时,手轮机构必须恢复到原来空档位置,以利自控系统正常进行。
5、安装时,应使介质流向与阀体指示方向一致。
6、在安装前应对管路清洗污物、焊渣。安装后,使全开,对管路,等进行清洗及试验各连接处的密封性。阀门调节阀调节阀阀门调节阀阀门

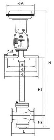
五、主要外形及连接尺寸
| 公称通径DN(mm) | | 20 | 25 | 32 | 40 | 50 | 65 | 80 | 100 | 125 | 150 | 200 |
| A | 230 | 280 | 280 | 325 | 410 | 495 |
| | 135 | 235 | 235 | 255 | 280 | 310 | 345 | 370 | 430 | 470 | 550 | 660 |
| 1 | 160 | 260 | 260 | 285 | 305 | 340 | 375 | 405 | 460 | 525 | 590 | 700 |
| 2 | 190 | 290 | 290 | 315 | 335 | 370 | 410 | 440 | 490 | 560 | 630 | 740 |
| n- | 6-12 | 8-14 | 8-14 | 8-14 | 8-16 | 10-16 | 10-18 | 12-18 | 16-18 | 20-18 |
| 单座 | H | L | 120 | 190 | 200 | 210 | 235 | 265 | 295 | 210 | 370 | 440 | 475 | 570 |
| H1=500 | 862 | 1006 | 1060 | 1066 | 1137 | 1152 | 1377 | 1390 | 1394 | | | |
| H1=600 | 962 | 1106 | 1160 | 1166 | 1237 | 1252 | 1477 | 1490 | 1494 | | | |
| H1=700 | 1062 | 1206 | 1260 | 1266 | 1337 | 1352 | 1577 | 1590 | 1594 | 1743 | 1751 | 1790 |
| H1=800 | 1162 | 1306 | 1360 | 1366 | 1437 | 1452 | 1677 | 1690 | 1694 | 1843 | 1851 | 1890 |
| H1=900 | 1262 | 1406 | 1460 | 1466 | 1537 | 1552 | 1777 | 1790 | 1794 | 1943 | 1951 | 1990 |
| H1=1000 | 1362 | 1506 | 1560 | 1566 | 1637 | 1652 | 1877 | 1890 | 1894 | 2043 | 2051 | 2090 |
| H1=1100 | | | | | | | | | | 2143 | 2150 | 2190 |
| H1=1200 | | | | | | | | | | 2243 | 2250 | 2290 |
| H2 | 32 | 58 | 112 | 118 | 129 | 144 | 178 | 191 | 195 | 243 | 251 | 290 |
| 双座 | H | L | | | 200 | 210 | 235 | 265 | 295 | 320 | 370 | 440 | 475 | 570 |
| H1=500 | | | 1065 | 1068 | 1147 | 1152 | 1387 | 1407 | 1419 | | | |
| H1=600 | | | 1165 | 1168 | 1247 | 1252 | 1487 | 1507 | 1519 | | | |
| H1=700 | | | 1265 | 1268 | 1347 | 1352 | 1587 | 1607 | 1619 | 1768 | 1778 | 1820 |
| H1=800 | | | 1365 | 1368 | 1447 | 1452 | 1687 | 1607 | 1719 | 1868 | 1878 | 1920 |
| H1=900 | | | 1465 | 1468 | 1547 | 1552 | 1787 | 1807 | 1819 | 1968 | 1978 | 2020 |
| H1=1000 | | | 1565 | 1568 | 1647 | 1652 | 1887 | 1907 | 1919 | 2068 | 2078 | 2120 |
| H1=1100 | | | | | | | | | | 2168 | 2178 | 2220 |
| H1=1200 | | | | | | | | | | 2268 | 2278 | 2320 |
| H2 | | | 117 | 120 | 139 | 144 | 188 | 208 | 208 | 268 | 278 | 320 |
上兆阀门其他产品:
闸 阀 截止阀 球 阀 蝶 阀 紧急切断阀 电磁阀 水力控制阀 止回阀 刀型闸阀 旋塞阀 过滤器 减压阀 疏水阀 隔膜阀 调节阀 阻火器 呼吸阀 燃气阀门 冶金阀门