100块钱上门服务电话号码,品茶qq群免费进群,全国高端经纪人联系方式,附近休闲一条龙全套

销售热线:021-66105556
您现在的位置:网站首页 -> 真空阀 -> GDC-J电磁高真空挡板阀

GDC-J 电磁高真空挡板阀

电磁高真空挡板阀
所属系列:真空阀系列
检索关键字:电磁高真空挡板阀,GDC-J型高真空挡板阀,真空挡板阀
销售电话:021-66105556
图文传真:021-63061811
在线客服:点击这里给我发消息 点击这里给我发消息

感谢您向我们发出订单我们会在最短时间与您联系

产品介绍

电磁高真空挡板阀--产品介绍:

GDC-J型系列电磁高真空挡板阀是靠电磁力和弹簧复位力,用以打开或关闭的阀门,适用于真空系统中用以打开或隔断气流之用。当阀关闭时,允许阀板密封面上侧承受大气压,下侧为真空,在此状态下接通电器控制盒电源后,阀板能正???。
适用的工作介质为空气、非腐蚀性及不含颗粒灰尘的气体。

电磁高真空挡板阀--主要技术性能:

适用范围(Pa)
105~6.7x10-4
阀门漏率(Pa.L/S)
≤6.7x10-4
适用温度(℃)
-25~+40
线圈温升(℃)
≤65
开闭时间(S)
3~5
电源电压(V/Hz)
220±10%/50
安装方式
垂直

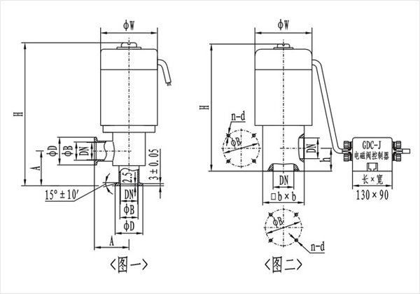
电磁高真空挡板阀--((图一)(KF)连接及外形尺寸




型号
通径(DN)
ΦW
ΦD
ΦB
H
A
法兰标准
GDC-J16A/KF
16
68
30
17.2
186
40
GB4982
GDC-J25A/KF
25
82
40
26.2
193
50
GDC-J40/KF
40
110
55
41.2
270
65
GDC-J50A/KF
50
125
75
52.2
307
70
/

(图二)连接及外形尺寸

型号
通径(DN)
ΦW
ΦB
H
h
bxb
n-b
法兰标准
GDC-J16A
16
68
42
165
28
48x48
4-M5
JB919
GDC-J25A
25
82
55
190
35
58x58
4-M6
GDC-J32
32
92
64
217
40
68x68
4-M6
GDC-J40
40
110
70
240
44
80x80
4-M6
GDC-J50A
50
125
90
285
56
95x95
4-M8
GDC-J65
65
135
105
315
65
115x115
4-M8
GDC-J80
80
165
125
358
75
140x140
4-M8






相关产品